目錄
安全注意事項
純水機的簡介
純水機的安裝
純水機的使用
純水機的維護
故障診斷與排除
本說明書詳細介紹了GT-30型實驗室純水機的原理和結構、安裝和調試及維護等。若您是初次使用,請務必仔細閱讀后,再進行實際操作。
安全注意事項
警告:
連接電源應符合國家規定的安全要求,需有良好的接地
切勿擅自拆開或者改裝本純水機,以免導致故障或漏水事故
切勿在機器上方覆蓋東西或堆放重物,阻礙散熱將可能導致機器損壞或火災事故
安裝調試時需斷開電源,切勿用濕手觸碰電源插頭
注意:
使用時需避免陽光直射,以免造成微生物的大量滋生,污染機器內部的過水元件。
當儲水桶儲有水時,放出的純水和超純水的瞬間水流比較湍急,用戶在取水時請務必注意。
2.純水機簡介
2.1 純水機功能特點介紹
自動、手動工作模式靈活選擇
自動停機報警功能(進水低壓、水箱水滿時)
雙路在線水質監控
水質超標自動排放
RO膜自動/手動沖洗功能
耗材使用剩余時間顯示
采用快速插拔接口
整體耗材組件,更換方便快捷
2.2 純水機運行要求
進水要求:城市自來水,溫度5~40℃,壓力0.15-0.3Mpa,
電導率<330μs/cm
環境溫度:0~40℃
相對濕度:≤80%
電源要求:220V/50Hz
2.3 技術指標(進水水溫25℃時)
超純水: 電阻率≥10 MΩ.cm±10%(達到GB/T6682一級分析實驗室用水要求)
吸光度(254nm,1cm光程):≤0.001
可溶性硅(SiO2):<0.01mg/L
純水: 電導率≤10μs/cm±10%
最大造水速度30L/h±20%
最大取水速度 1.5L/min±20%
2.4 純水機主要部件功能介紹
2.4.1 前置三級預處理濾芯
可有效去除進水中的顆粒、膠體、有機物、余氯等雜質,防止RO膜阻塞或被氧化。從右往左依次是:
第一級:10寸A型PP濾芯(5μm)
第二級:10寸A型果殼活性炭85C
第三級:10寸A型CTO濾芯
2.4.2 反滲透組件(FS-3013-400反滲透膜)
是目前應用最廣的一種脫鹽技術。反滲透膜可以去除水中95~99%的無機離子、細菌、病毒、有機物(分子量>500)等。用以生產純水。
2.4.3 離子交換樹脂
離子交換樹脂的結構是小顆粒的多孔球狀結構,表面帶有用于離子交換的官能團,能快速高效地交換水中的陰陽離子,用以生產高電阻率的超純水。
注:1.建議前置濾芯使用壽命300小時,反滲透膜使用壽命2000小時。
2.本機采用拋棄型離子交換樹脂,當樹脂失效超純水水質超標時,需更換新的離子交換樹脂以保證超純水水質。
2.5純水機工作流程圖
2.6 結構特征
2.6.1 外形圖
2.6.2 視圖
2.6.3 操作面板圖
2.6.4 鍵盤功能介紹
“純水”鍵—— 純水取水/停止控制按鍵
“模式”鍵—— 用于進入純水機的各項參數設置菜單或返回至初始界面
“▲”鍵—— 光標上移或數字加
“▼”鍵—— 光標下移或數字減
“確定”鍵—— 確認所輸入的數據及命令
“超純水”鍵—— 超純水取水/停止控制按鍵
2.6.5 外形尺寸(mm)
長×寬×高; 570×400×565
2.6.6 重量:30Kg
3 純水機安裝
3.1 與水源的連接;與儲水桶的連接(選配)
3.2 前置濾芯安裝:
(1)用螺絲刀逆時針擰下機箱兩側后方6只螺絲,將側蓋板向后抽出。
機箱左側內部如圖所示:
(2)取出附件中的PJ-005小扳手(黑色),從下往上,套住濾瓶,按逆時針方向旋轉,卸下濾瓶,按下圖順序,裝入濾芯。
(3)安裝完畢,再次用扳手套住濾瓶,順時針旋轉擰緊。 (4)蓋上左側側面板,擰緊機箱背后3只螺絲。 |
3.3 反滲透膜安裝圖:
機箱右側內部如圖所示:
擰開圖中6處連接膜殼的螺母,拔出水管,取出膜殼。注意記下管道連接膜殼的位置。
取出附件中的圓形和半圓形膜殼扳手(白色),用圓形膜殼扳手套住膜殼殼蓋,半圓形膜殼扳手套住膜殼殼身,逆時針旋轉,松開殼蓋。
按下圖,裝入反滲透膜。

(4)安裝完畢,使用膜殼扳手擰緊殼蓋,按原樣放回膜殼,接入管道。
3.4 離子交換樹脂安裝:
離子交換樹脂組件如圖:


取下上圖中圓圈內藍色卡扣,按住接頭白色套圈,即可拔出如圖所示位置的兩只管塞。
將去離子組件裝入機箱,右邊管塞位置接離子交換樹脂組件的純水入口,左邊管塞位置接超純水出口。插緊后再將卡扣插入鎖住管道。
用螺絲將去離子組件與機箱固定住。蓋上右側蓋板,擰緊背后3只螺絲。
4. 純水機使用
開機顯示“歡迎使用雷磁純水機”,如果此時有進水,則自動進入對反滲透膜的清洗狀態(默認10分鐘);否則進入待機狀態,液晶屏顯示“無進水”。
首次使用說明
按3.1~3.3的方法,連接好進水管道、廢水管道(儲液桶暫時不接),正確安裝前置濾芯和反滲透膜。
打開進水水源,打開電源開關,機器自動進入清洗狀態。首次使用,建議先進行一次清洗操作。
清洗完畢后,按“模式”,將機器設為“自動模式”,再次按“模式”鍵,退出。
按“純水”鍵,機器將自動排放不合格純水。待純水電導率下降至默認的報警值時,出水口將正常放出純水。
注意:當水質不合格時,出水口不會放出純水,當水質下降到設置的報警值以下時,純水出水口將放出純水。
關閉電源,按3.4的方法,安裝離子交換樹脂組件。
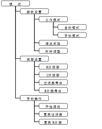
菜單樹狀圖
按“模式”鍵,進入系統設置菜單,可對純水機進行設定。

4.3 菜單說明
4.3.1 工作模式:
下設“自動模式”和“手動模式”
在自動模式下,系統將按用戶設定的報警值進行工作。系統將會對反滲透膜和離子交換樹脂不斷沖洗,直到水質上升到用戶設定的值。在此過程中,未達到設定值的純水或超純水將被作為廢水排放,出水口不出水。
注意:自動模式下純水機長時間的沖洗不但需要消耗大量的水,對耗材的消耗也很大,以致影響到耗材的使用壽命。建議用戶只在要求較高的場合使用,或按需設定報警值。一般情況下使用手動模式。
手動模式下,用戶仍然可以看到當前水質狀況,但設置的報警值將不起作用,無論水質狀況如何,都將按照用戶的意愿放出純水或超純水。此時,用戶可根據液晶屏顯示的水質狀況,按需取水。
4.3.2清洗間隔:
可設定每次反滲透膜自動清洗的時間間隔。在手動操作菜單中,用戶可隨時進行此操作。
注:系統默認每次開機且有進水時自動清洗10分鐘
4.3.3 時鐘調整:
可調節當前時間,顯示格式為 年/月/日/時/分
4.3.4 報警設置:
下設“RO報警”和“UP報警”
用戶可分別設置純水(RO報警)和超純水(UP報警)的取水水質,超過此標準的不合格水將直接被排放至廢水通道。
“過濾器壽命”和“RO膜壽命”
過濾器、RO膜壽命設置。用戶可根據當地水質自行設定。建議過濾器使用壽命300小時,RO膜使用壽命2000小時。
注:以上數據是在實驗條件下獲得,實際使用情況根據進水條件不同,可能會有差異,以實際使用情況為準。
4.3.5 手動操作:
“開始清洗”
選中該菜單后,按“確認”鍵用戶可手動控制對反滲透膜的清洗(10分鐘),清洗過程中按“模式”鍵可隨時退出。
首次使用或長時間未使用時,建議先清洗一段時間以后開始使用,以獲得良好的使用效果。
注:清洗過程中,如果進水停水,清洗操作會自動停止。
當儲水桶滿時,此操作無效,需放掉一些純水后才能進行清洗。
“更換過濾器”和“更換RO膜”
在該菜單下,用戶可查看耗材已使用的時間,作為判斷是否需要更換耗材的參考。
更換耗材后,下次使用前需在此菜單中確認,系統內部計時器將對新耗材的使用時間重新計時。
5 純水機維護
5.1 預處理濾芯的更換方法
關閉水源,拔出電源插頭。(當使用儲液桶時,必須關閉儲液桶開關)
用隨機所附的濾殼扳手卸下筒體,取出濾芯(注意:筒體內有水!)
將新濾芯放入筒體內。從右往左依次為5微米PP濾芯、果殼活性炭和CTO濾芯。順序不可搞錯
用扳手將筒體擰緊即可
注:在更換濾芯時,將桶體內表面加以清洗,在重新裝回筒體時,要放置好里面的墊圈,以免漏水。
RO組件的更換方法
關閉水源,拔出電源插頭(當使用儲液桶時,必須關閉儲液桶開關)
拔出連接膜殼的水管,將失效的RO組件取出
放入新的RO組件,卡入大單夾內
重新連接好所有的水管
注 1:膜殼底部中間的是出水口,邊上的是廢水口,注意不要接錯
2:出于節省的考慮,RO組件失效時,可先將第二級的RO組件接到第一級的位置,將新的RO組件接在第二級的位置,延長RO組件使用壽命。安裝時,上方為第二級,下方為第一級。若水質仍超標,再全部更換。
濾芯、RO組件、離子交換樹脂的維護
為避免長時間不使用微生物滋生,建議每天進行一次手動清洗操作,對濾芯、RO組件清洗10分鐘
存放溫度5~45℃
離子交換樹脂的更換
同RO組件更換步驟類似,但更換時須一次性全部更換。
注:水管拔插過一次以后,外壁會有破損,為避免漏水,需剪去破損段再插入快速接頭。
6 故障診斷與排除
故障現象 | 故障原因 | 排除方法 |
開機無反應 | 電源未通 | 檢查電源或電源插頭 |
保險絲燒斷 | 排除燒斷原因后更換保險絲 | |
高壓泵運轉,但無法造水,或無顯示 | 電源不穩,系統死機 | 關閉電源,待電源穩定后再次開機 |
高壓泵失壓 | 更換高壓泵 | |
機器停機但廢水不停 | 進水點電磁閥失靈,不能斷水 | 更換進水電磁閥 |
單向閥泄壓 | 更換單向閥 | |
水滿后機器反復起跳 | 單向閥泄壓 | 更換單向閥 |
高壓開關失靈 | 更換高壓開關 | |
系統有泄壓現象 | 檢查單向閥后純水管路是否有滲水現象 | |
出水水質超標 | 常時間未使用 | 清洗一段時間 |
濾芯壽命到期 | 更換濾芯 | |
RO膜壽命到期 | 清洗或更換RO組件 | |
離子交換樹脂壽命到期 | 更換離子交換樹脂 | |
出水流量很小或不出水 | 濾芯堵塞 | 更換濾芯 |
RO膜堵塞 | 清洗或更換RO組件 | |
高壓泵失壓 | 更換高壓泵 |

